能源是国民经济发展的重要基础之一。随着环境污染问题日益突出,大力发展新能源和可再生清洁能源成为全球未来能源发展战略要求。太阳能光伏发电作为一种取之不尽、用之不竭、洁净安全的可再生能源,被认为是21世纪化石能源的最佳替代者之一。

据能源部门统计,2020年全球光伏逆变器的新增及替换整体市场规模将达到约136GW,且将在未来数年保持在平均20%以上的增长速度,至2025年全球光伏逆变器新增及替换整体市场将有望达到400GW的市场。
光伏逆变器作为光伏发电系统的关键组成部分,其作用是将光伏组件产生的可变直流电压转换为市电频率交流电,直接影响到电网的安全可靠运行。目前,市面上常见的逆变器主要为集中式逆变器、组串式逆变器和微型逆变器。

图1 各种光伏逆变器结构对比
微型逆变器主要应用在低于300 W的的光伏并网系统中,通常微型逆变器的数量与光伏组件数量相同,每一组件的交直流变换和最大功率跟踪功能单独进行,当某块电池板损坏或被遮挡的情况下,不影响其他逆变器的正常工作,可即插即用,能够根据用于需求进行安装扩展。
此外,微型逆变器的设计使用寿命长达25年,远高于标准逆变器,这使得使得其收益也高于一般的传统光伏系统。
在双碳背景下,分布式光伏成为扩大我国光伏发电应用规模的重要抓手,而微型逆变器作为分布式发电系统的主要技术方案之一,凭借其安全、高效、智能、可靠、便捷等优势,逐步在分布式光伏应用场景中成为优选。预计到2025年,全球微型逆变器市场将增长至300亿元左右,市场空间广阔。

图2 资料来源:华经产业研究院
逆变器的首要功能是直交流变化功能,其中,IGBT、SiC、MOSFET作为逆变器的核心元件,也随着光伏的不断发展得以进一步打开市场空间。
针对光伏市场应用,维安产品组合包括全系列的功率器件,具体包括高压SJ-MOSFET、中压SGT MOSFET和IGBT模组和第三代半导体碳化硅肖特基二极管SiC SBD,此外,维安还可以提供AC/DC、DC/DC、LDO、保护器件等产品来实现完整的系统级方案。
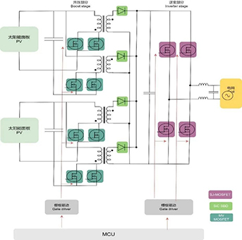
不同结构逆变器有不同电路框架,图3为微型逆变器拓扑架构图。功率器件作为整个电路系统的关键器件,金额占比较高。

图3 微型逆变器拓扑架构图
随着全球光伏需求的快速增长,维安加快布局光伏行业业务,除了微型逆变器,维安对组串逆变器及储能变流器和相关的BMS这些未来景气度较高的细分领域,都有相应的产品和方案来配套。为方便快速选型,下表为维安在逆变器和储能应用中常用物料规格型号。

【本篇内容转载自小华半导体官方公众号】
相关新闻
「群芯微」荣获国家级专精特新“小巨人”企业称号
2022-10-21
近日,中国工业和信息化部公示了第四批专精特新“小巨人”企业名单,经公示确认,宁波群芯微电子股份有限公司荣获国家级专精特新“小巨人”企业称号!根据工信部定义,专精特新“小巨人”企业是“专精特新”中小企业中的佼佼者,是坚持专业化发展战略,具有持续创新能力和研发投入,重视并实施长期发展战略,生产技术、工艺及产品质量性能国内领先的企业。由于处在产业基础核心领域和产业链关键环节,专精特新“小巨人”企业的主导
「航顺」工业级32K FLASH高品质高性价比传感/物联网/智能控制等专用HK32F030MA量产!
2022-10-21
HK32F030MxxxxA/HK32F0301MxxxxA家族是由航顺芯片研发的经济型MCU芯片,包含SOP8、TSSOP16、TSSOP20、TSSOP24、TSSOP28、QFN20、QFN24、QFN28封装。产品概述HK32F030MxxxxA和HK32F0301MxxxxA MCUARM® Cortex®-M0内核,最高工作频率分别为32和48MHz内置32 KByte Flash、432 Byte EEPROM和4 KByte SRAM通过配置Flash控制器的寄存器,可实现中断
「润石」固定增益仪表放大器RS633荣获“年度最佳”!
2022-10-21
8月16-17日,由国际电子商情举办的2022国际集成电路展览会暨研讨会 (IIC)在南京举行;在同期举办的“2022中国IC设计成就奖”评选中,江苏润石科技固定增益仪表放大器RS633荣获“年度最佳”!一举斩获“2022中国IC设计成就奖之年度最佳放大器/数据转换器”奖项。“中国IC设计成就奖” 旨在表彰业内优秀的中国IC 设计公司、上游服务供应商和热门IC产品;已逐渐成为国内电子业界最重要的技术奖项之一, 今年是行业评选
「芯能」荣获国家专精特新“小巨人”企业认证
2022-10-21
近日,国家工业和信息化部公布了第四批国家专精特新“小巨人”企业公示名单,深圳芯能半导体技术有限公司顺利通过工信部的认定审核和公示,荣获国家专精特新“小巨人”企业认证。芯能半导体是一家专注于功率半导体研发、生产、销售的高新技术企业。公司总部位于深圳,在浙江义乌建有车规级功率模块制造基地,在深圳、上海、苏州设有研发中心。公司现有员工100多人,研发和技术支持相关人员占比超过50%,经过多年的沉淀和发展,在高